つらつらとMAZDA
id:taku2_4885
今週公開されたマツダの特許出願(2020.4.16)
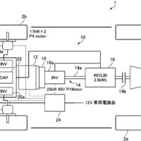
今週公開されたマツダの特許出願は8件。 (画像 ipforce.jp) その中から気になった内容を取り上げます。