つらつらとMAZDA
id:taku2_4885
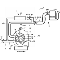
今週新たに公開されたマツダが出願中の特許(2023.10.22)
(画像 IP Force.jp) 今週新たに公開されたマツダが出願中の特許は36件。 その中から気になった内容を取り上げます。